Tikalon Header Blog Logo

Tikalon Blog is now in archive mode. An easily printed and saved version of this article, and a link to a directory of all articles, can be found below:
This article
Directory of all articles

Methane Emissions

February 19, 2024

Physicist and Nobel Laureate, Ernest Rutherford (1871-1937), has been characterized as a force of nature.[1] Although Rutherford was a physicist, he was awarded the 1908 Nobel Prize in Chemistry for the discovery of the radioactive decay of elements. This must have reinforced his spoken belief that serious science is all physics, quoted as "All science is either physics or stamp collecting."

Chemists had their own force of nature, Linus Pauling (1901-1994), who published more than 800 papers and books on scientific topics.[2] Pauling was awarded the 1954 Nobel Prize in Chemistry in 1954 "for his research into the nature of the chemical bond and its application to the elucidation of the structure of complex substances." He parlayed his scientific fame to lobby against nuclear weapon testing. His efforts were bolstered by a 1961 study of children's teeth (the Baby Tooth Survey) showed high levels of the strontium-90 isotope, supposedly from the milk of cows ingesting grass contaminated by radioactive fallout.

Linus Pauling (c. 1954) with his autograph

A circa 1954 photograph of Linus Pauling (1901-1994) and a scan of a reprint of one of his published article that he so kindly autographed for me.[3]

(Right image, a scan of a portion of my copy of the reprint. Left image, a Library of Congress photograph, reproduction Number LC-USZ62-76925, via Wikimedia Commons. Click for larger image.)


In characteristic retaliation for his activism, the United States State Department denied Pauling a passport in 1952 for travel to a scientific conference in London, England. However, in those days, the advice of scientists was highly respected, and public pressure resulted in a moratorium on above-ground nuclear weapons testing. This moratorium was codified by the 1963 Partial Test Ban Treaty, formally known as the 1963 Treaty Banning Nuclear Weapon Tests in the Atmosphere, in Outer Space and Under Water, between the United States and the Soviet Union. By this treaty, nuclear weapon's testing could only be done underground. For his nuclear weapons activism, the Nobel Prize Committee awarded Pauling the reserved 1962 Nobel Peace Prize, making Pauling and Marie Curie (1867-1934) the only two people to be awarded Nobel Prizes in different fields.

So, why is this prelude relevant to the topic of this article, methane emission? One outcome of nuclear test ban treaty was the trust, but verify principle that one should monitor treaty compliance. To ensure compliance with the nuclear test ban treaty, the United States relied on a series of Earth observation satellites in its Project Vela. These satellites detected 41 nuclear weapons tests prior to the treaty; and, interestingly, a single detection suggestive of a test roughly midway between Africa and Antarctica, on September 22, 1979. This is known as the Vela incident. It's still unknown whether this was a nuclear test, and which countries might have been involved.

As I've written in several previous articles (Methane and Global Warming, June 6, 2022, and Sulfur Hexafluoride, October 16, 2023), there exist greenhouse gases that are much more potent than carbon dioxide. One of these is methane, which is about 25 times more powerful a global warming agent than carbon dioxide. Fortunately, the atmospheric residence time of methane is approximately nine years, while the affect of carbon dioxide is considerably longer.[3] It's estimated that about 40% of the Ford Model T emissions from 1911 are still in our atmosphere.[3] Methane reduction would be a simple and quick way to get back on track to a cooler world with less extreme weather. Treaties on methane reduction will likely be proposed; and, once again, we need ways to monitor compliance.

One glance at the infrared spectrum of carbon dioxide, the principal cause of global warming, and that of methane, shows the source of the global warming problem. The infrared radiation that the Earth seeks to radiate after being heated by sunlight is not transmitted back into space; rather, it is absorbed by these atmospheric components.

General features of the infrared transmittance of carbon dioxide and methane.

General features of the infrared transmittance of carbon dioxide and methane, as derived from various Internet sources and rendered using Inkscape. Higher resolution spectra can be found at refs. 5-6.[5-6]


Global carbon dioxide emissions for 2022 are estimated to be more than 36.8 billion metric tons.[7] Global methane emissions in 2022 were estimated as 580 million metric tons (14.5 billion tons CO2 equivalent), of which anthropogenic emissions were 60%, the rest coming from natural sources.[8] Biological emissions take many forms. There's microbial emission in wet, anaerobic environments such as swamps and other wetlands. Smaller amounts of methane are emitted by enteric fermentation in termites and wild animals.

Food production is a problem, also, since methane is a byproduct of digestion in cows and other ruminants. Animal waste and landfills emit methane, as does production of the fossil fuels, coal and oil. Coal and oil production contributes about 30% of the total methane emission, and these methane sources are easy to pinpoint and control.

A Methane Alert and Response System (MARS) was initiated at the 2022 United Nations Climate Change Conference. MARS is a global system for sharing of satellite-detected methane emissions to promote emission mitigation efforts. Since January, 2023, the United Nations International Methane Emissions Observatory has detected nearly 1,500 methane plumes from the global energy industry, of which about a third could be traced to specific facilities by other Earth observation satellites. This allowed MARS notification of the respective governments.

Methane event detections in Argentina, 2021-2023, by the ESA's Sentinel-5P satellite.


Methane event detections between January, 2021, and August, 2023, in Argentina by the European Space Agency's Sentinel-5P satellite. The orange dots are the estimated locations.

The inset image shows a methane plume detected on January 29, 2023.

(Figure 2 on page 10 of reference 9.[9] Click for larger image.)


NASA has an Earth observation instrument, the Earth Surface Mineral Dust Source Investigation (EMIT) imaging spectrometer, deployed on the International Space Station.[10-11] EMIT measures reflected solar radiation in the visible and infrared spectra at 285 distinct wavelengths from 381-2493 nanometers. This spectral region includes prominent methane and carbon dioxide absorption features in the infrared.[10] Geographical coverage is from 51.6° N latitude to 51.6° S latitude, with an average of 10 visits to a location each year.[11] In the first 30 days of EMIT operation, methane emissions were seen to vary at a regional scale, and one observed emission from Turkmenistan showed a methane release of 731 &plusmin; 148 metric tons per hour.[10]

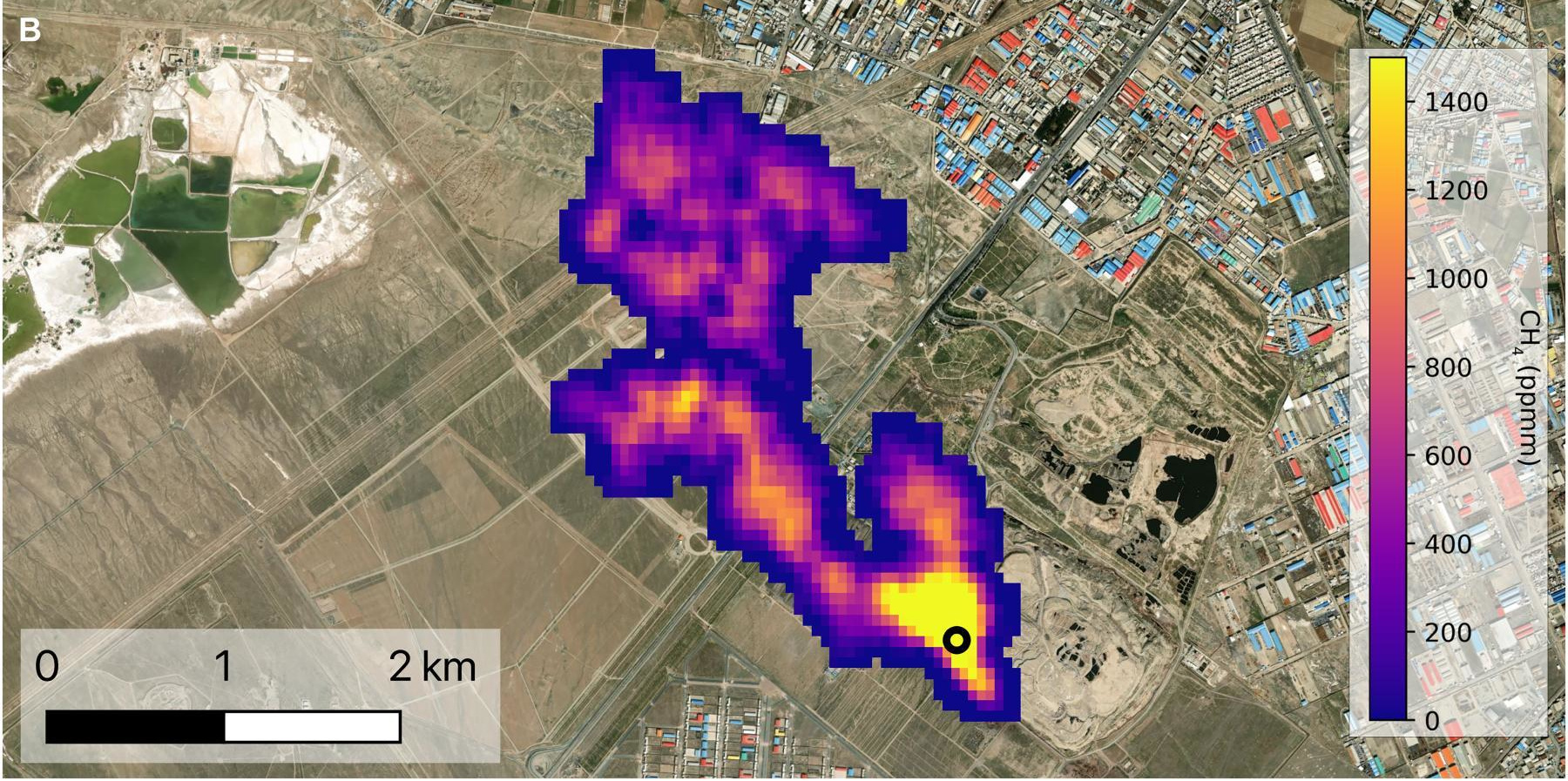
Methane plume from a landfill in Iran

A methane plume from the active face of a landfill in Iran emitting about five tons of methane per hour.

(Figure 2B of ref. 10, distributed under a Creative Commons Attribution NonCommercial License 4.0 (CC BY-NC).Click for larger image.)


The United States is attempting to reach zero greenhouse gas emissions by 2050; and, to this end, the US Environmental Protection Agency (EPA) has issued a new federal rule to reduce methane emission.[12] The EPA estimates that this rule will prevent an estimated 58 million tons of methane emissions from 2024 to 2038, an amount with the global warming equivalent of the carbon dioxide emitted by the US power sector in 2021.[12] The EPA estimates that the net financial benefit of this, with respect to savings from climate events, and from health benefits, is at least $7.3 billion a year from 2024-2038.[12]

The new EPA rule includes a Super Emitter Program> by which third parties such as environmental groups can detect and report large methane releases from oil and gas sites that account for nearly half the methane emissions from the oil and gas industry.[12] The oil industry must also phase out routine natural gas flaring at new oil wells.[12] There's a further requirement for comprehensive monitoring for methane leaks from well sites and natural gas compressors. The new rule further creates requirements for reduced emission from storage tanks.[12]

References:

  1. Richard Reeves, "A Force of Nature: The Frontier Genius of Ernest Rutherford," W. W. Norton, December 3, 2007, 208 pp. (via Amazon).
  2. Linus Pauling and The Nature of the Chemical Bond: A Documentary History - Special Collections - Oregon State University.
  3. Linus Pauling, "The structure and oscillational motion of 57Fe atoms in interstitial sites in Al as determined from interference of Mössbauer γ radiation," Journal of Solid State Chemistry, vol. 40, no. 3 (December, 1981), pp. 266-269, https://doi.org/10.1016/0022-4596(81)90391-1.
  4. Increase in atmospheric methane set another record during 2021, National Oceanic and Atmospheric Administration, U.S. Department of Commerce, Press Release, April 7, 2022.
  5. NIST Chemistry WebBook-Methane.
  6. NIST Chemistry WebBook-Carbon Dioxide.
  7. Global CO2 emissions rose less than initially feared in 2022 as clean energy growth offset much of the impact of greater coal and oil use, International Energy Agency, March 2, 2023
  8. Global and U.S. Methane Emissions in 2022 Based on IEA's Tracker, International Energy Agency, February 28, 2023.
  9. An Eye on Methane: International Methane Emissions Observatory 2023 Report, United Nations Environment Programme, December 1, 2023.
  10. Andrew K. Thorpe, Robert O. Green, David R. Thompson, Philip G. Brodrick, John W. Chapman, Clayton D. Elder, Itziar Irakulis-Loitxate, Daniel H. Cusworth, Alana K. Ayasse, Riley M. Duren, Christian Frankenberg, Luis Guanter, John R. Worden, Philip E. Dennison, Dar A. Robert, K. Dana Chadwick, Michael L. Eastwood, Jay E. Fahlen, and Charles E. Miller, "Attribution of individual methane and carbon dioxide emission sources using EMIT observations from space," Science Advances, vol. 9, no. 46 (November 17, 2023), DOI: 10.1126/sciadv.adh2391. This is an open access article with a pdf file here.
  11. Alex Lopatka, "NASA instrument pinpoints superemitter sites," Physics Today, November 2, 2023, DOI:https://doi.org/10.1063/PT.6.1.20231120a.
  12. Jeff Brady, "EPA aims to slash the oil industry's climate-warming methane pollution," NPR, December 2, 2023.

Linked Keywords: Physicist; Nobel Prize in Chemistry; Nobel Laureate; Ernest Rutherford (1871-1937); radioactive decay; chemical element; science; physics; All science is either physics or stamp collecting; chemist; Linus Pauling (1901-1994); scientific literature; publish; scientific journal; paper; book; scientific topic; for his research into the nature of the chemical bond and its application to the elucidation of the structure of complex substances; parlay; notability; fame; lobbying; lobby; nuclear disarmament; nuclear weapon testing; bolster; deciduous teeth; children's teeth; Baby Tooth Survey; strontium-90; isotope; milk; cattle; cow; ingestion; grass; contamination; contaminated; nuclear fallout; radioactive fallout; Linus Pauling autograph; circa; 1954; reprint; Wikimedia Commons; characteristic; revenge; retaliation; United States State Department; passport; academic conference; scientific conference; London, England; advice (opinion); respect; respected; opinion poll; public pressure; moratorium (law); codification (law); codified; Partial Nuclear Test Ban Treaty; United States; Soviet Union; underground nuclear weapons testing; Nobel Prize Committee; Nobel Peace Prize; Marie Curie (1867-1934); Nobel Prize; prelude; relevant; topic; blog article; methane; air pollution; emission; Trust, but verify; regulatory compliance; Earth observation satellite; Project Vela; Africa; Antarctica; Vela incident; country; Methane and Global Warming, June 6, 2022; Sulfur Hexafluoride, October 16, 2023; greenhouse gas; potent; carbon dioxide; global warming; atmosphere of Earth; atmospheric; residence time; year; approximation; estimate; Ford Model T; extreme weather; infrared; electromagnetic spectrum; electromagnetic radiation; Earth; thermal radiation; heat; heated; sunlight; transmittance; transmitted; outer space; absorption (electromagnetic radiation); Internet; Inkscape; resolution spectra; metric ton; human impact on the environment; anthropogenic; nature; natural; biology; biological; microorganism; microbial; wetland; anaerobic organism; environment (biophysical); swamp; gut flora; enteric; fermentation; termite; wildlife; wild animals; food industry; food production; byproduct; digestion; cattle; cow; ruminant; manure; animal waste; landfill; fossil fuel; coal; petroleum; oil; 2022 United Nations Climate Change Conference; climate change mitigation; emission mitigation; United Nations; International Methane Emissions Observatory; plume (fluid dynamics); energy industry; Argentina; European Space Agency; Sentinel-5P satellite; NASA; scientific instrument; Earth Surface Mineral Dust Source Investigation (EMIT) imaging spectrometer; International Space Station; reflection (physics); reflected; sunlight; solar radiation; visible light; infrared; spectrum; spectra; wavelengths; nanometer; absorption (electromagnetic radiation); geography; geographical; latitude; Turkmenistan; methane plume from a landfill in Iran; hour; Creative Commons Attribution NonCommercial License 4.0 (CC BY-NC); United States Environmental Protection Agency (EPA); rulemaking; federal rule; ton; finance; financial; savings; health benefit; third-party beneficiary; environmental movement; environmental group; routine natural gas flaring; oil well; greenhouse gas monitoring; leak; natural gas; gas compressor; storage tank.




Latest Books by Dev Gualtieri
Previews Available
at Tikalon Press


The Hum Project by Dev Gualtieri

STEM-themed novel for middle-school students
The Hum Project by Dev Gualtieri, paperback The Hum Project by Dev Gualtieri, Kindle


The Signal Orb by Dev Gualtieri

Mathematics-themed novel for middle-school students
The Signal Orb by Dev Gualtieri, paperback The Signal Orb by Dev Gualtieri, Kindle


Three Science Fiction Novels by Dev Gualtieri

Complete texts of LGM, Mother Wode, and The Alchemists of Mars
LGM by Dev Gualtieri, Kindle


Other Books
Other Books by Dev Gualtieri


Electronic Frontier Foundation Member